Потужністю від 40 до 63 кВА
Загальні відомості
Комплектна трансформаторна підстанція кіоскова типу КТП потужністю 25-63 кВА є одним (двох) трансформаторну підстанцію зовнішньої установки і служить для прийому електричної енергії трифазного змінного струму частотою 50 Гц напругою 6 або 10 кВ, перетворення її в електроенергію напругою 0,4 кВ і енергопостачання нею окремих населених пунктів і промислових об'єктів. Так само даний вид КТП має широке застосування в сільській місцевості, а також для електропостачання малих підприємств. Перевагою даної моделі є наявність УВН і повністю закрите виконання корпуса КТП. Також можливий варіант виконання з повітряним введенням 6 (10) кВ - висновком 0,4 кВ
Розшифровка умовного позначення КТПК Комплектна трансформаторна підстанція кіоскового типу КТПК Схема підключення на стороні ВН Т (тупикова) Високовольтний ввод / Низьковольтний висновок: В- повітряний, К кабельний В / В, В / К Потужність силового трансформатора, кВ · А 25-63 Номінальний напруга трансформатора на стороні ВН, кВ 6/10 Номінальна напруга трансформатора на стороні НН, кВ 0,4 Кліматичне виконання і категорія розміщення по ГОСТ 15150-69 У1, ХЛ, УХЛ
Технічні характеристики
Найменування параметра Значення параметра Тип * і потужність силового трансформатора, кВ · А ТМ-25, ТМ-40, ТМ-63 Номінальна напруга (лінійне) на стороні високої напруги (ВН), кВ 6; 10 Номінальна напруга на стороні НН, кВ 0,4 Струм електродинамічної стійкості на стороні ВН, кА 51 Струм термічної стійкості на стороні ВН, кА 20 Кількість ліній, що відходять, не більше ** 5 Габаритні розміри, не більше, мм 1960х2100х2300 По виду оболонок і ступеня захисту по ГОСТ 14254-80 IP23 Маса, не більше, кг 1 000
* - Допускається заміна трансформаторів типу ТМ на трансформатори з аналогічними технічними параметрами типу ТМГ.
** -По замовленням споживача кількість відхідних кабельних ліній з автоматичними вимикачами може бути збільшено до 10.


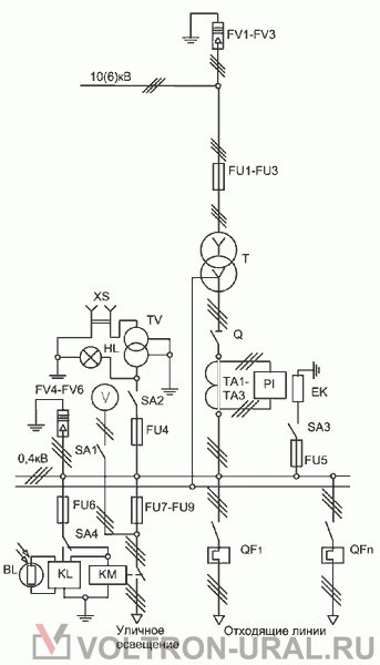
Перелік апаратури КТП ТВ
№
Позначення на схемі
Найменування
Кількість
1 FV1-FV3 Разрядник вентильний 10 (6) кВ * 3 2 FV4-FV6 Разрядник вентильний 0,4 кВ * 3 3 FU1-FU3 Запобіжник ПКТ 10 (6) кВ 3 4 Q Роз'єднувач 0,4 кВ 1 5 FU4-FU6 Запобіжник 10 А 3 6 FU7-FU9 Запобіжник 16 А 3 7 TA1-TA3 Трансформатор струму 3 8 SA1-SA4 Вимикач 380В / 16А 2 9 SA2-SA3 Перемикач 380В / 10А 2 10 PI Лічильник активної енергії 1 11 EK Резистор підігріву 1OOW 2 12 BL, KL Фотореле 1 13 KM Пускач магнітний ПМ 1 14 HL Патрон стельовий Е27 1 15 V Вольтметр 0-500В 1 16 XS Розетка штепсельна 36В 1 17 TV Трансформатор понижуючий 220 / 36В 1 18 QF1-QFn Вимикач автоматичний (або рубильник із запобіжниками) до 5 19 T Силовий т ансформатор ** 1
* - На кабельні підстанції розрядники встановлюються за замовленням споживача.
** - Силовий трансформатор в комплекті поставки не передбачається, поставляється на замовлення споживача. Нормальна робота КТП забезпечується в наступних умовах:
висота установки над рівнем моря не більше 1000 м;
температура навколишнього повітря, відповідна виконання У категорії розміщення I - від мінус 40 до плюс 40 ° С по ГОСТ 15150-69 і ГОСТ 15543. I-89;
навколишнє середовище - промислова атмосфера типу П по ГОСТ 15150-69, що не вибухонебезпечне, не містить хімічно активних газів і пари в концентраціях, що знижують параметри КТП в неприпустимих межах;
швидкість вітру до 36 м / с (швидкісний тиск вітру до 800 Па) при відсутності ожеледі;
швидкість вітру до 15 м / с (швидкісний тиск вітру до 146 Па) при ожеледі з товщиною льоду до 20 мм. КТП не призначені для:
роботи в умовах трясіння, вібрації і ударів;
введення харчування з боку низької напруги;
установки у вибухонебезпечних і пожежонебезпечних зонах по ПУЕ та спеціальних середовищах по ГОСТ 24682-81.
КТП відповідає вимогам пожежної безпеки по ГОСТ12.1.004-91.
Вимоги безпеки по ГОСТ 12.2.007.0-75 і ГОСТ 12.2.007.4-75.
Опрсний лист
завантажити