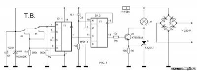
Відома багатьом ситуація: довгий темний коридор, вимикач світла у його одного кінця. Світло включений, але щоб його вимкнути, потрібно пройти до того кінця коридору, у якого розташований вимикач, а потім повертатися до виходу в темряві. Або великий склад на підприємстві. Входимо в одні двері, включаємо світло, в кінці робочого дня потрібно вимкнути світло на цьому складі та вийти (або виїхати) через ворота, закривши їх за собою. Доводиться вимикати світло в одному місці, а потім йти в темряві через весь склад до машини. В обох випадках, років тридцять тому, звичайно застосовували коридорні перемикачі, але останнім часом їх у продажу практично немає, та й працюють вони не надійно. Пропонується універсальний вимикач, який може управлятися, практично, будь-яким числом кнопок, розташованих в різних місцях приміщення. Принципова схема варіанту з двома кнопками показана на малюнку 1.

В основі лежить принцип дії D-тригера, у якого вхід D з'єднаний з інверсним виходом. Як відомо, такий тригер буде змінювати свій стан на протилежне сталому кожен раз, коли на його вхід З надходитиме повний імпульс. На тригері D1.1 побудований пригнічувач брязкоту контактів кнопок. При натисканні та відпусканні на будь-яку їх кнопок S1 або S2, на його виході формується повний імпульс. Цей імпульс надходить на вхід С тригера D1.2, включеного за схемою подільника на два. В результаті від кожного натискання його стан змінюється на протилежне. Рівень з виходу D1.2 надходить на вимикач лампи HL1, побудований на транзисторі VT1 і тиристори VS1. Харчування на мікросхему надходить від параметричного стабілізатора на VD1 R4. Працює схема так. Припустимо, S1 встановлена на початку коридору, а S2 в його кінці. Початково світло вимкнене. Ви знаходитесь на початку коридору, натискаєте і відпускаєте, кнопку S1. Світло включається. Проходьте по коридору до кінця і натискаєте і відпускаєте кнопку S2. Світло вимикається. Тепер йдете назад, знову натискаєте і відпускаєте S2 - світло увімкнено. Проходьте по коридору до його початку, натиснете і відпускаєте S1 - світло вимкнене. Число кнопок можна збільшувати нескінченно.

На малюнку 2. показаний фрагмент схеми з трьома кнопками. Потужність лампи повинна бути не більше 200 Вт.
Радиоконструктор №10 2000р стор. 26